• Model
  • XVT2-20
  • Series
  • X200
  • Horsepower
  • 2.000
  • Rating kW
  • 1.50
  • Capacity kVA
  • 2.90
  • Input Voltage
  • 200 - 240 +/- 10% (3P)
  • Input Phase
  • Three
  • Input Current
  • 9.3
  • Output Voltage
  • 200 - 240 +/- 10% (3P)
  • Output Current
  • 7.1000
  • Product Height
  • 7.4000
  • Product Width
  • 4.3000
  • Product Depth
  • 6.3000
  • Description
  • X200-015NFU
  • Category
  • Drives
  • SubCategory
  • AC Drives
  • SubSubCategory
  • Variable Torque VFD
  • Enclosure
  • NEMA 1 (IP20)
  • Control Method
  • Line-to-line sine-wave pulse-width (PWM) control
  • Input Frequency Range
  • 50 - 60
  • Output Frequency Range
  • 0.5 - 400 Hz
  • VF Characteristics
  • Setting available for constant torque reduced torque
  • Overload Current Rating
  • 150% 60 seconds
  • Accel Decel Time
  • 0.1 ~ 3000 sec. (linear/curve accel./decel.) Second stage accel./decel. setting available
  • DC Braking
  • Operating frequency time and braking force variable.
  • Freq Setting Operator Panel
  • Up(1) and Down(2) keys/value setting keys
  • Freq Setting Potentiometer
  • Analog Setting
  • Freq Setting External Signal
  • "0 ~ 10 VDC (input impedence 10k ohms), 4 ~ 20 mA (input impedence 250k ohms), Potentiometer: 1k to 2k ohms variable resistor, The frequency command is the maximum frequency at 9.8V for input voltage 0 - 10 VDC or at 19.6 mA for input current 4 ~ 20 mA. If this characteristic is not convenient contact Drives Warehouse."
  • FWD REV START STOP Operator
  • Run/Stop (Forward/Reverse run change by command)
  • FWD REV START STOP External Signal
  • Forward RUN/STOP (1a contact)
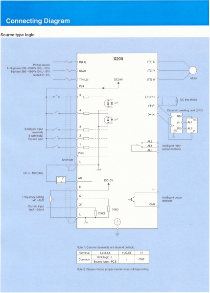
  • Intelligent Input Terminals
  • "FW (Forward run command), RV (reverse run command, CF1~CF4 (multi-stage speed setting), JG (jogging command), 2CH (2-stage acceleration/deceleration command), FRS (free run stop command), EXT (external trip), USP (USP function), SFT (soft lock), AT (analog current input select signal), RS (reset), PTC (thermal protection)"
  • Manufacturer
  • Hitachi
Customers who bought this product also purchased
DRM200: Din Rail Mountable, 2 HP, Analog, DC Motor Control