• Model
  • PSV7D-301
  • Series
  • SJ700D
  • Horsepower
  • 30.000
  • Rating kW
  • 22.00
  • Capacity kVA
  • 39.90
  • Input Voltage
  • 380 - 480 +/- 10%
  • Input Phase
  • Three
  • Input Current
  • 53.0
  • Output Voltage
  • 400 - 480 +/- 10% (3P)
  • Output Current
  • 48.0000
  • Package Height
  • 21
  • Package Width
  • 21
  • Package Depth
  • 13
  • Package Weight
  • 40.0
  • Product Height
  • 15.4000
  • Product Width
  • 9.8000
  • Product Depth
  • 7.5000
  • Summary
  • SJ700D-220HFUF3: Constant Torque Hitachi 30 HP, 22 kW, VFD
  • Description
  • 30 HP, 48 Amp, 22 kW, SJ700D-220HFUF3, Constant Torque AC Drive, Input: 400 - 480VAC, Three Phase
  • Category
  • Drives
  • SubCategory
  • AC Drives
  • SubSubCategory
  • Vector Drive
  • Enclosure
  • NEMA 1 (IP20)
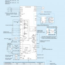
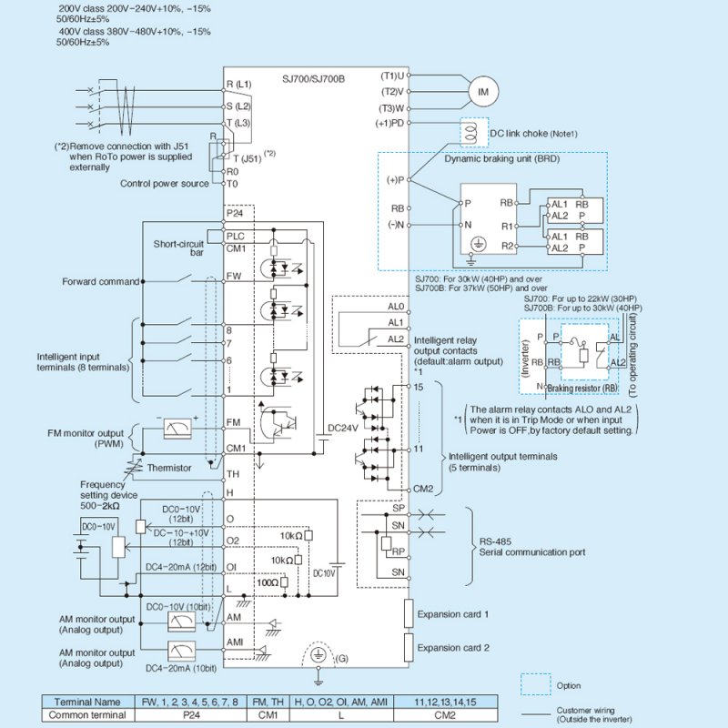
  • Control Method
  • Sine-Wave (PWM) control
  • Input Frequency Range
  • 50 - 60
  • Output Frequency Range
  • 0.1 - 400 Hz
  • VF Characteristics
  • V/F free setting (30-400 Hz of base frequency) constant torque and reduced torque of V/F control. Sensorless vector control
  • Overload Current Rating
  • 150% 60 Seconds 200% 0.5 Seconds
  • Accel Decel Time
  • 0.1 - 3600 sec. (linear/curve accel./decel. selection) Two stage accel./decel.
  • Starting Torque
  • 200% at 0.5 Hz (Sensorless vector control) 150% at around 0 Hz (Sersorless vector control with a motor one size frame down)
  • DC Braking
  • Performs at start; under set frequency at deceleration or via an external input (braking force time and operating frequency)
  • Freq Setting Operator Panel
  • Up(1) and Down(2) keys/value setting keys.
  • Freq Setting External Signal
  • "0 ~ 10 VDC, -10V to +10V(input impedence 10k ohms), 4 ~ 20 mA (input impedence 100k ohms)"
  • Freq Setting External Port
  • Set by RS485
  • FWD REV START STOP Operator
  • Run key/Stop key (FW/RV can be set by command)
  • FWD REV START STOP External Signal
  • FW RUN/STOP (NO contact) RV set by terminal assignment (NO/NC selection) 3-wire input possible
  • FWD REV START STOP External Port
  • Set by RS485
  • Intelligent Input Terminals
  • "Selection of 8 functions from: RV(Reverse), CF-ICF-4(Multispeed command), JG(Jogging), DB(ExternaI DC braking)"
  • Manufacturer
  • Hitachi
Customers who bought this product also purchased